|
Hi together,
to get better progress, I have started to work also under the week in the evening for some hours... I started to remove the unnecessary components and setup the supply for the ECU harness. ![]() I will use 5 AWG from the alternator to the 120A fuse and finally to the battery. What's about the vacuum lines that will stay unused after removing the solenoid block? ![]() There comes a red line from the big vacuum buffer and also a black one. The black one goes directly to the solenoid block. Is this big buffer necessary without having the whole EGR things? As far as I know the nearby small round thing is also a buffer... ![]() ![]() I also plan to remove this vacuum connector, if this is possible. ![]() While working with the most components I'll also replace the most sheet metal screws by threaded rivets. I don't like this sheet metal screws... ![]()
René's Profile
Bronco 1986 Ford Bronco XLT 302/347 stroker with 351W EEC-IV and 351W factory cam C6 gearbox. Jeep 1986 Jeep CJ7 256 I6 with T5 gearbox. Buggy 1972 HAZ Buggy 122 Ford Cologne V6 Baron 1994 Chrysler LeBaron convertible 183 V6 4-speed automatic |
|
Administrator
|
Rene - I hesitate to jump in as you and Bill have been getting things done, but thought I'd ask a question or two.
First, you don't have any emissions testing? Removing the vacuum lines to the TAB and TAD systems will probably cause the emissions to go out of spec. And, the ECU may start throwing codes. Have you and Bill talked through this? If you have and it is all good then you can remove the vacuum lines as well as the vacuum "buffer", which we'd call a "reservoir" - assuming that buffer only serves the EGR and/or the TAB/TAD system. The other reservoir is probably the one for the HVAC system and you need it. As for the threaded rivets, which we call "nutserts", I like them if they are properly installed. But do you use them in plastic? I've not tried that.
Gary, AKA "Gary fellow": Profile
Dad's: '81 F150 Ranger XLT 4x4: Down for restomod: Full-roller "stroked 351M" w/Trick Flow heads & intake, EEC-V SEFI/E4OD/3.50 gears w/Kevlar clutches
|
|
Hi Gary,
emissions are no problem, cause I have registered the car as oldtimer. Here in Germany you have a limit of 10 percent CO-emissions if the car is "historic". The ecu registers only that the EGR is no present. There is a specific resistance to add instead of the valve to get this error code off, as I have read in the past. Ok...nutserts...totally unknown at Google translator. But good to know. ![]() No, I have inserted them into metal...but plastic should work also. But in case of the inner fenders I would stay using screws, washers and nuts...
René's Profile
Bronco 1986 Ford Bronco XLT 302/347 stroker with 351W EEC-IV and 351W factory cam C6 gearbox. Jeep 1986 Jeep CJ7 256 I6 with T5 gearbox. Buggy 1972 HAZ Buggy 122 Ford Cologne V6 Baron 1994 Chrysler LeBaron convertible 183 V6 4-speed automatic |
|
Administrator
|
Ok, glad you can go "oldtimer". In that case, and since you can put a resistor on to fool the ECU, then you should be able to remove all of that stuff.
However, by turning off EGR you really should re-curve the distributor. The issue is that the EGR system admits an inert gas into the mix and that slows the spread of the flame front in the ignition process. So they had to add a lot of ignition advance when the EGR valve was open. And since that was at times of high vacuum they did it via the vacuum advance. What you'll probably find is that when you run as much initial advance as you want to get good performance you'll have pinging or knock at part throttle/high vacuum. If that's the case then you need to dial back the vacuum advance unit. We have instructions from Crane Cams on how to do that on the page at Documentation/Electrical/Ignition. Then go to the tab below for Crane Cams Instructions. As for the nutserts, I agree that bolts, washers, and nuts are preferred in plastic like the inner fenders.
Gary, AKA "Gary fellow": Profile
Dad's: '81 F150 Ranger XLT 4x4: Down for restomod: Full-roller "stroked 351M" w/Trick Flow heads & intake, EEC-V SEFI/E4OD/3.50 gears w/Kevlar clutches
|
|
Administrator
|
Oh wait! Yours is EFI. So you don't have vacuum advance.
Gary, AKA "Gary fellow": Profile
Dad's: '81 F150 Ranger XLT 4x4: Down for restomod: Full-roller "stroked 351M" w/Trick Flow heads & intake, EEC-V SEFI/E4OD/3.50 gears w/Kevlar clutches
|
|
Yes, that's right...EFI...
![]() But I have had a sound like whistling coming from my throttle as the engine runs first. I've got it better by adjusting the opening of the throttle... This was one of the first things that has shown me that there is something wrong. There is a post from me at fullsizebronco.com about this...here it is: maybe a resistor is necessary... Do you know the needed value? As talking about fullsizebronco.com, here are some links how everything has started... first post second post Bill seems to be offline. For some days....
René's Profile
Bronco 1986 Ford Bronco XLT 302/347 stroker with 351W EEC-IV and 351W factory cam C6 gearbox. Jeep 1986 Jeep CJ7 256 I6 with T5 gearbox. Buggy 1972 HAZ Buggy 122 Ford Cologne V6 Baron 1994 Chrysler LeBaron convertible 183 V6 4-speed automatic |
|
Administrator
|
I don't know about the sound you are hearing. Maybe Bill does? I'll tag him.
And I'm not sure what I'm supposed to see at FSB. I did read quite a ways down, but didn't see anything specific. However, you do know that we do have several members of this forum in Germany, as shown on the map. Perhaps you could get them together for a meet?
Gary, AKA "Gary fellow": Profile
Dad's: '81 F150 Ranger XLT 4x4: Down for restomod: Full-roller "stroked 351M" w/Trick Flow heads & intake, EEC-V SEFI/E4OD/3.50 gears w/Kevlar clutches
|
|
Gary,
maybe if the Problems are continuing... ![]() First I'll do the wiring, then we'll see what's happening. I have linked the post on FSB only for those who are interested...nothing specific. About the sound coming from the throttles, I have talked was right after the first start of my stroker. So the last runs there wasn't any curious whistling. Maybe because I have adjusted the throttles... I only come up with this, cause you have written about a similar sounding sound (makes this any sense ) talking about the EGR and the ignition advance. But I only have not read correctly the content you have written...
René's Profile
Bronco 1986 Ford Bronco XLT 302/347 stroker with 351W EEC-IV and 351W factory cam C6 gearbox. Jeep 1986 Jeep CJ7 256 I6 with T5 gearbox. Buggy 1972 HAZ Buggy 122 Ford Cologne V6 Baron 1994 Chrysler LeBaron convertible 183 V6 4-speed automatic |
|
Administrator
|
Don't worry about what I wrote about EGR. Since you have EFI it wasn't correct.
As for the sound, if you don't have it don't worry about it. Unless it comes back. Yes, do the wiring and see what happens. One step at a time.
Gary, AKA "Gary fellow": Profile
Dad's: '81 F150 Ranger XLT 4x4: Down for restomod: Full-roller "stroked 351M" w/Trick Flow heads & intake, EEC-V SEFI/E4OD/3.50 gears w/Kevlar clutches
|
|
This post was updated on .
Ok, it gets shapes...
I have done the first wiring, starting at the power-supply side... ![]() ![]() ![]() I also have optimized the grounding of the alternator with a 5 AWG cable directly from the battery. ![]() And I have optimized/protected the connector: ![]() There I have brought ground to the driver's side with a 7 AWG cable. ![]() The +12V will follow next week according to an additional fuse block on the driver's side. I hope this is wired correctly. I have split the thick yellow cable, set on 20A fuse and the thin yellow together with the red one to 15A ![]() All solenoids and the reservoir of them is removed now...tomorrow I will continue.
René's Profile
Bronco 1986 Ford Bronco XLT 302/347 stroker with 351W EEC-IV and 351W factory cam C6 gearbox. Jeep 1986 Jeep CJ7 256 I6 with T5 gearbox. Buggy 1972 HAZ Buggy 122 Ford Cologne V6 Baron 1994 Chrysler LeBaron convertible 183 V6 4-speed automatic |
|
Administrator
|
Excellent work, Rene!
Gary, AKA "Gary fellow": Profile
Dad's: '81 F150 Ranger XLT 4x4: Down for restomod: Full-roller "stroked 351M" w/Trick Flow heads & intake, EEC-V SEFI/E4OD/3.50 gears w/Kevlar clutches
|
|
the quality of your connections, routing and attention to detail looks very good. just keep following one circuit at a time. wiring is not complicated, yet it is a series of multiple circuits. if every load had an entirely independent circuit, then diagnosing would be so much simpler.
|
|
Thanks. That's what I do...
![]() Here is today's progress: ![]() ![]() ![]() ![]() ![]() This is my EFI-connection box. I have integrated it in the airbox, cause I have removed the air conditioning system. In this box I will collect all injectors and also the HEGO and the connection to the fuel pump. Next, I will show my new ECU distributor box.
René's Profile
Bronco 1986 Ford Bronco XLT 302/347 stroker with 351W EEC-IV and 351W factory cam C6 gearbox. Jeep 1986 Jeep CJ7 256 I6 with T5 gearbox. Buggy 1972 HAZ Buggy 122 Ford Cologne V6 Baron 1994 Chrysler LeBaron convertible 183 V6 4-speed automatic |
|
Administrator
|
Now I see what you are doing. Makes sense.
Gary, AKA "Gary fellow": Profile
Dad's: '81 F150 Ranger XLT 4x4: Down for restomod: Full-roller "stroked 351M" w/Trick Flow heads & intake, EEC-V SEFI/E4OD/3.50 gears w/Kevlar clutches
|
|
Hehe...I will keep this post up to date while working.
While studying the wiring, I ask myself why the HEGO don't have any switch, that deactivate the heating element, when it's already hot...so it seems to heat, all the time there is voltage on the ignition key circuit...
René's Profile
Bronco 1986 Ford Bronco XLT 302/347 stroker with 351W EEC-IV and 351W factory cam C6 gearbox. Jeep 1986 Jeep CJ7 256 I6 with T5 gearbox. Buggy 1972 HAZ Buggy 122 Ford Cologne V6 Baron 1994 Chrysler LeBaron convertible 183 V6 4-speed automatic |
|
In reply to this post by ReneH
and here in these pictures we have for your viewing pleasure. "rivnuts". nutserts in plastic!
|
|
Administrator
|
In reply to this post by ReneH
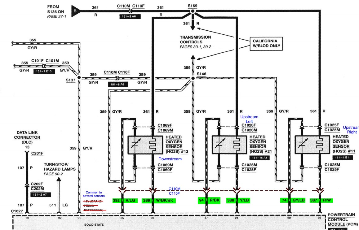
The later model ones have the heater ground going back to the ECU, and I assume that the computer turns the heater off when up to temp. Here's the '96 California-specifications wiring diagram for a 460:
Gary, AKA "Gary fellow": Profile
Dad's: '81 F150 Ranger XLT 4x4: Down for restomod: Full-roller "stroked 351M" w/Trick Flow heads & intake, EEC-V SEFI/E4OD/3.50 gears w/Kevlar clutches
|
|
Administrator
|
In reply to this post by ReneH
Up until the OBD-II systems the O2 sensor heater was always on (My wideband monitor in the exhaust is a Bosch unit and it is always on). Both are powered from an ignition switched source.
I do know on the OBD-II systems, the computer monitors the current draw to be sure the heater is working. I currently have a wiring code on my wife's 2011 Ford Flex on the bank 2, sensor 1 that shows up after an extended drive and since the OBD-II systems do not auto-clear a code until a certain number of no code starts, it will stay there.
Bill AKA "LOBO" Profile
"Getting old is inevitable, growing up is optional" Darth Vader 1986 F350 460 converted to MAF/SEFI, E4OD 12X3 1/2 rear brakes, traction loc 3:55 gear, 160 amp 3G alternator Wife's 2011 Flex Limited Daily Driver 2009 Flex Limited with factory tow package Project car 1986 Chrysler LeBaron convertible 2.2L Turbo II, modified A413 |
|
Administrator
|
Good to know, Bill. Thanks for the explanation.
Gary, AKA "Gary fellow": Profile
Dad's: '81 F150 Ranger XLT 4x4: Down for restomod: Full-roller "stroked 351M" w/Trick Flow heads & intake, EEC-V SEFI/E4OD/3.50 gears w/Kevlar clutches
|
|
In reply to this post by 85lebaront2
Thanks Bill. Ok So I will wire it directly to the ignition key like shown on the schematic.
René's Profile
Bronco 1986 Ford Bronco XLT 302/347 stroker with 351W EEC-IV and 351W factory cam C6 gearbox. Jeep 1986 Jeep CJ7 256 I6 with T5 gearbox. Buggy 1972 HAZ Buggy 122 Ford Cologne V6 Baron 1994 Chrysler LeBaron convertible 183 V6 4-speed automatic |
| Edit this page |
